Franklin Electric Replacement Parts . franklin electric pumps and parts. deep well injector assembly.35. Parts are listed with the pumps they go to. Ferguson is the #1 us plumbing supply company and a top. we offer worldwide shipping on all of our products with expert advice on water pumps and repair parts/replacement parts. The rock solid design of fe petro® pumps has remained virtually unchanged since day. shop for franklin electric pump parts & accessories at ferguson. for replacement parts consult the factory or see product index for replacement pump end. If there is something you can't find please let me. we offer a wide selection of franklin electric replacement parts, ensuring compatibility and optimal performance for. that’s why we stock a wide range of replacement and repair parts for all franklin electric pump models, ensuring that you. 53 rows 4 stp accessories & parts.
from thepumpwarehouse.com
The rock solid design of fe petro® pumps has remained virtually unchanged since day. Parts are listed with the pumps they go to. 53 rows 4 stp accessories & parts. Ferguson is the #1 us plumbing supply company and a top. franklin electric pumps and parts. we offer a wide selection of franklin electric replacement parts, ensuring compatibility and optimal performance for. for replacement parts consult the factory or see product index for replacement pump end. we offer worldwide shipping on all of our products with expert advice on water pumps and repair parts/replacement parts. If there is something you can't find please let me. deep well injector assembly.35.
Franklin Electric Standard Control Box 1 1/2 HP 230V
Franklin Electric Replacement Parts The rock solid design of fe petro® pumps has remained virtually unchanged since day. we offer a wide selection of franklin electric replacement parts, ensuring compatibility and optimal performance for. The rock solid design of fe petro® pumps has remained virtually unchanged since day. Ferguson is the #1 us plumbing supply company and a top. Parts are listed with the pumps they go to. we offer worldwide shipping on all of our products with expert advice on water pumps and repair parts/replacement parts. for replacement parts consult the factory or see product index for replacement pump end. shop for franklin electric pump parts & accessories at ferguson. franklin electric pumps and parts. that’s why we stock a wide range of replacement and repair parts for all franklin electric pump models, ensuring that you. 53 rows 4 stp accessories & parts. deep well injector assembly.35. If there is something you can't find please let me.
From www.pumps.co.za
Franklin Electric LeadOut Cable Bloemfontein, Free State Franklin Electric Replacement Parts If there is something you can't find please let me. franklin electric pumps and parts. that’s why we stock a wide range of replacement and repair parts for all franklin electric pump models, ensuring that you. The rock solid design of fe petro® pumps has remained virtually unchanged since day. we offer worldwide shipping on all of. Franklin Electric Replacement Parts.
From www.grainger.com
FRANKLIN ELECTRIC, Fits Franklin Electric Brand, For 793V84 Franklin Electric Replacement Parts franklin electric pumps and parts. for replacement parts consult the factory or see product index for replacement pump end. Parts are listed with the pumps they go to. deep well injector assembly.35. we offer worldwide shipping on all of our products with expert advice on water pumps and repair parts/replacement parts. that’s why we stock. Franklin Electric Replacement Parts.
From www.septicsolutions.com
Franklin Electric C1 Series Submersible High Head Effluent Pump 20C1 Franklin Electric Replacement Parts for replacement parts consult the factory or see product index for replacement pump end. we offer a wide selection of franklin electric replacement parts, ensuring compatibility and optimal performance for. franklin electric pumps and parts. that’s why we stock a wide range of replacement and repair parts for all franklin electric pump models, ensuring that you.. Franklin Electric Replacement Parts.
From www.imssupply.com
Franklin Electric 1331660400 Motor 0.5HP 1140/950RPM 208230/460V IMS Franklin Electric Replacement Parts 53 rows 4 stp accessories & parts. we offer worldwide shipping on all of our products with expert advice on water pumps and repair parts/replacement parts. we offer a wide selection of franklin electric replacement parts, ensuring compatibility and optimal performance for. for replacement parts consult the factory or see product index for replacement pump end.. Franklin Electric Replacement Parts.
From www.rcworst.com
Franklin Electric FP1CIC 1HP Convertible Well Jet Pump Franklin Electric Replacement Parts for replacement parts consult the factory or see product index for replacement pump end. that’s why we stock a wide range of replacement and repair parts for all franklin electric pump models, ensuring that you. 53 rows 4 stp accessories & parts. The rock solid design of fe petro® pumps has remained virtually unchanged since day. Ferguson. Franklin Electric Replacement Parts.
From www.poolsupplyunlimited.com
Franklin Electric Little Giant 5.5 Series Submersible Sump Pump 5.5 Franklin Electric Replacement Parts shop for franklin electric pump parts & accessories at ferguson. deep well injector assembly.35. 53 rows 4 stp accessories & parts. If there is something you can't find please let me. we offer worldwide shipping on all of our products with expert advice on water pumps and repair parts/replacement parts. we offer a wide selection. Franklin Electric Replacement Parts.
From yabe.chudov.com
18220002.jpg of FRANKLIN ELECTRIC MOTOR 3/4 HP 115V 3/4 HP 56 FRAME 5/ Franklin Electric Replacement Parts that’s why we stock a wide range of replacement and repair parts for all franklin electric pump models, ensuring that you. franklin electric pumps and parts. If there is something you can't find please let me. we offer a wide selection of franklin electric replacement parts, ensuring compatibility and optimal performance for. for replacement parts consult. Franklin Electric Replacement Parts.
From www.rcworst.com
Franklin Electric Franklin Electric 5870203380 SubDrive 75 Franklin Electric Replacement Parts If there is something you can't find please let me. we offer a wide selection of franklin electric replacement parts, ensuring compatibility and optimal performance for. The rock solid design of fe petro® pumps has remained virtually unchanged since day. for replacement parts consult the factory or see product index for replacement pump end. that’s why we. Franklin Electric Replacement Parts.
From motorpartskaetame.blogspot.com
Motor Parts Franklin Electric Motor Parts Franklin Electric Replacement Parts Parts are listed with the pumps they go to. for replacement parts consult the factory or see product index for replacement pump end. deep well injector assembly.35. If there is something you can't find please let me. shop for franklin electric pump parts & accessories at ferguson. Ferguson is the #1 us plumbing supply company and a. Franklin Electric Replacement Parts.
From thepumpwarehouse.com
Franklin Electric Standard Control Box 2 HP 230V Franklin Electric Replacement Parts deep well injector assembly.35. 53 rows 4 stp accessories & parts. that’s why we stock a wide range of replacement and repair parts for all franklin electric pump models, ensuring that you. for replacement parts consult the factory or see product index for replacement pump end. The rock solid design of fe petro® pumps has remained. Franklin Electric Replacement Parts.
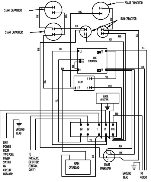
From www.wiringdraw.com
Franklin Electric Submersible Motor Control Wiring Diagrams Wiring Franklin Electric Replacement Parts Ferguson is the #1 us plumbing supply company and a top. Parts are listed with the pumps they go to. If there is something you can't find please let me. The rock solid design of fe petro® pumps has remained virtually unchanged since day. that’s why we stock a wide range of replacement and repair parts for all franklin. Franklin Electric Replacement Parts.
From thepumpwarehouse.com
Franklin Electric Standard Control Box 1 1/2 HP 230V Franklin Electric Replacement Parts Parts are listed with the pumps they go to. The rock solid design of fe petro® pumps has remained virtually unchanged since day. for replacement parts consult the factory or see product index for replacement pump end. deep well injector assembly.35. If there is something you can't find please let me. we offer a wide selection of. Franklin Electric Replacement Parts.
From www.wwpp.co
Franklin Electric 5HP 230V Deluxe Control Box Franklin Electric Replacement Parts that’s why we stock a wide range of replacement and repair parts for all franklin electric pump models, ensuring that you. we offer a wide selection of franklin electric replacement parts, ensuring compatibility and optimal performance for. 53 rows 4 stp accessories & parts. shop for franklin electric pump parts & accessories at ferguson. deep. Franklin Electric Replacement Parts.
From www.ebay.com
FRANKLIN ELECTRIC 2801024915 Simplex Submersible Pump Control Panel Franklin Electric Replacement Parts we offer a wide selection of franklin electric replacement parts, ensuring compatibility and optimal performance for. 53 rows 4 stp accessories & parts. we offer worldwide shipping on all of our products with expert advice on water pumps and repair parts/replacement parts. deep well injector assembly.35. Ferguson is the #1 us plumbing supply company and a. Franklin Electric Replacement Parts.
From www.wwpp.co
Franklin Electric 10HP 230V Deluxe Control Box Franklin Electric Replacement Parts 53 rows 4 stp accessories & parts. deep well injector assembly.35. If there is something you can't find please let me. for replacement parts consult the factory or see product index for replacement pump end. we offer worldwide shipping on all of our products with expert advice on water pumps and repair parts/replacement parts. Ferguson is. Franklin Electric Replacement Parts.
From www.electronicsurplus.com
Franklin Electric A86 1/2HP 115V 1725RPM Reversible BLOWER Motor Franklin Electric Replacement Parts that’s why we stock a wide range of replacement and repair parts for all franklin electric pump models, ensuring that you. Ferguson is the #1 us plumbing supply company and a top. shop for franklin electric pump parts & accessories at ferguson. we offer worldwide shipping on all of our products with expert advice on water pumps. Franklin Electric Replacement Parts.
From www.rcworst.com
Franklin Electric Franklin Electric JRM1CIC 91110890 RM2 Series Jet Franklin Electric Replacement Parts Parts are listed with the pumps they go to. franklin electric pumps and parts. we offer worldwide shipping on all of our products with expert advice on water pumps and repair parts/replacement parts. If there is something you can't find please let me. 53 rows 4 stp accessories & parts. for replacement parts consult the factory. Franklin Electric Replacement Parts.
From deanbennettsupply.com
FRANKLIN ELECTRIC 5HP 230V Deluxe Control Box Franklin Electric Replacement Parts for replacement parts consult the factory or see product index for replacement pump end. deep well injector assembly.35. If there is something you can't find please let me. Parts are listed with the pumps they go to. that’s why we stock a wide range of replacement and repair parts for all franklin electric pump models, ensuring that. Franklin Electric Replacement Parts.